Technik – Schaltpläne
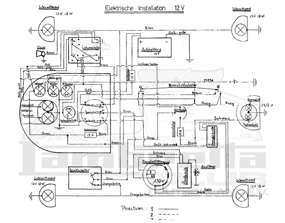
Serveta Lince (12V 130W DC)

Li Serie 3

< zurück zur Übersicht